重庆空压机
您当前的位置 : 首 页 > 工程与服务 > 工厂供气

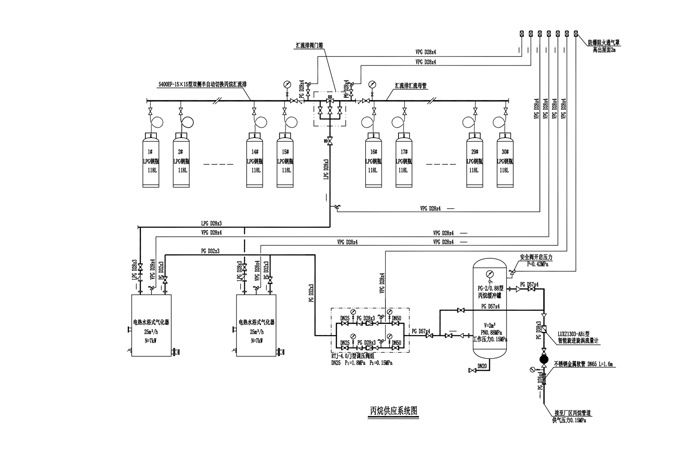
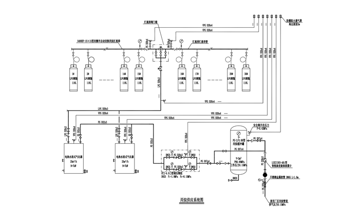
丙烷供应系统图

  • 产品概述
  • 性能特点
  • 技术参数

丙烷供应系统图


标签

上一篇:混合气供应管道系统图2023-08-24
下一篇:没有了

近期浏览:

电话:

17723291982  /  023-68189603

网址:

www.feiltjd.com

地址:

重庆市九龙坡区科城路渝高智博中心34-1

©2019 渝ICP备19013875号 渝公网安备 50010702505048号 版权所有:重庆菲力特机电工程有限公司